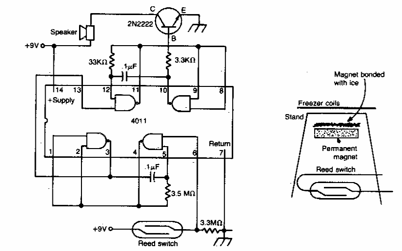
Este alarme para freezer foi encontrado em documentação americana dos anos 80. O circuito faz uso de um reed switch e um imã num pequeno recipiente com água congelada. Quando o gelo derrete o imã desce acionando o reed switch.
Este alarme para freezer foi encontrado em documentação americana dos anos 80. O circuito faz uso de um reed switch e um imã num pequeno recipiente com água congelada. Quando o gelo derrete o imã desce acionando o reed switch.