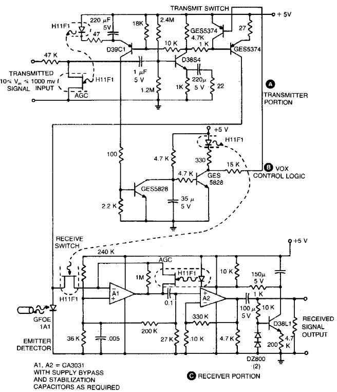
Este circuito foi encontrado numa documentação americana dos anos 80. O circuito para dados tem baixa velocidade, de acordo com os componentes usados. Os transistores admitem equivalentes modernos.
Este circuito foi encontrado numa documentação americana dos anos 80. O circuito para dados tem baixa velocidade, de acordo com os componentes usados. Os transistores admitem equivalentes modernos.