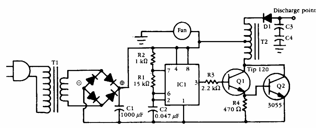
Este circuito foi obtido numa documentação americana dos anos 90. O transformador pode ser uma bobina de ignição de carro que funciona como um autotransformador. Q2 deve ser dotado de dissipador de calor.
Este circuito foi obtido numa documentação americana dos anos 90. O transformador pode ser uma bobina de ignição de carro que funciona como um autotransformador. Q2 deve ser dotado de dissipador de calor.