Apresentamos neste artigo o desenvolvimento de um sistema automatizado para medição da resistência elétrica de amostras sólidas de baixa resistividade, utilizando o método de quatro pontos. O sistema oferece uma solução de custo relativamente baixo, podendo ser empregado em laboratórios de pesquisas .
Cássio Araújo do Nascimento e Edson Ferreira Chagas do Instituto de Física, Universidade Federal de Mato Grosso .
Nota: Artigo publicado na revista Saber Eletrônica 450 de novembro/dezembro de 2010.
Este projeto tem o propósito de desenvolver um sistema que forneça informações precisas a respeito da resistência elétrica, servindo de ferramenta para o pesquisador no processo de medidas elétricas nos materiais e em outras aplicações como, por exemplo, em medidas de calor específico.
Para realizar medidas de resistência elétrica de amostras sólidas, foi us ado como base um circuito simples formado por um resistor de precisão (tolerância ±1%) de valor conhecido ligado em série com a amostra. Medindo a queda de tensão sobre o resistor de precisão, podemos encontrar a corrente elétrica que percorre o circuito. Com os dados da corrente e com a queda de tensão sobre a amostra, encontra-se o valor da resistência a partir de uma equação fundamental.
ODAQ USB 6009 se encarrega de adquirir essas voltagens e um programa elaborado em Labview trabalha os dados e apresenta os valores da corrente e resistência elétrica da amostra. Com o intuito de melhorar a precisão, utilizamos conceitos de estatística nos nossos dados.
A aplicação desenvolvida neste trabalho é a construção de um sistema automatizado para realizar medidas de resistência elétrica. Utilizamos como ferramenta base, um dispositivo de aquisição de dados da National Instruments o DAQ USB 6009 e para a automação do sistema, um software desenvolvido em Labview, versão Student 8.6. O método empregado para a medição de resistência neste trabalho é o método de quatro pontos. Para a realização das medidas foram construídos três circuitos: o circuito de medida, o que mede a temperatura ambiente e outro que regula e controla a tensão sobre os circuitos de medida.
Utilizamos um resistor de precisão (tolerância ± 1%) ligado ao DAQ para obtermos a corrente elétrica no circuito, essa mesma corrente percorre a amostra. Foram usadas três das quatro entradas do DAQ USB 6009 configurado no modo diferencial, uma para ler a tensão sobre o resistor de precisão e a outra sobre a amostra, e o outro canal para receber sinal do sensor LM35. Nessa configuração, o dispositivo de aquisição de dados pode receber valores de tensão de zero a 20 volts. Para que os resultados das medidas das quedas de tensão sobre os resistores se apresentassem com boa precisão, construímos um circuito que chamamos de FONTES.
Na figura 1, aspecto da montagem do circuito FONTES.
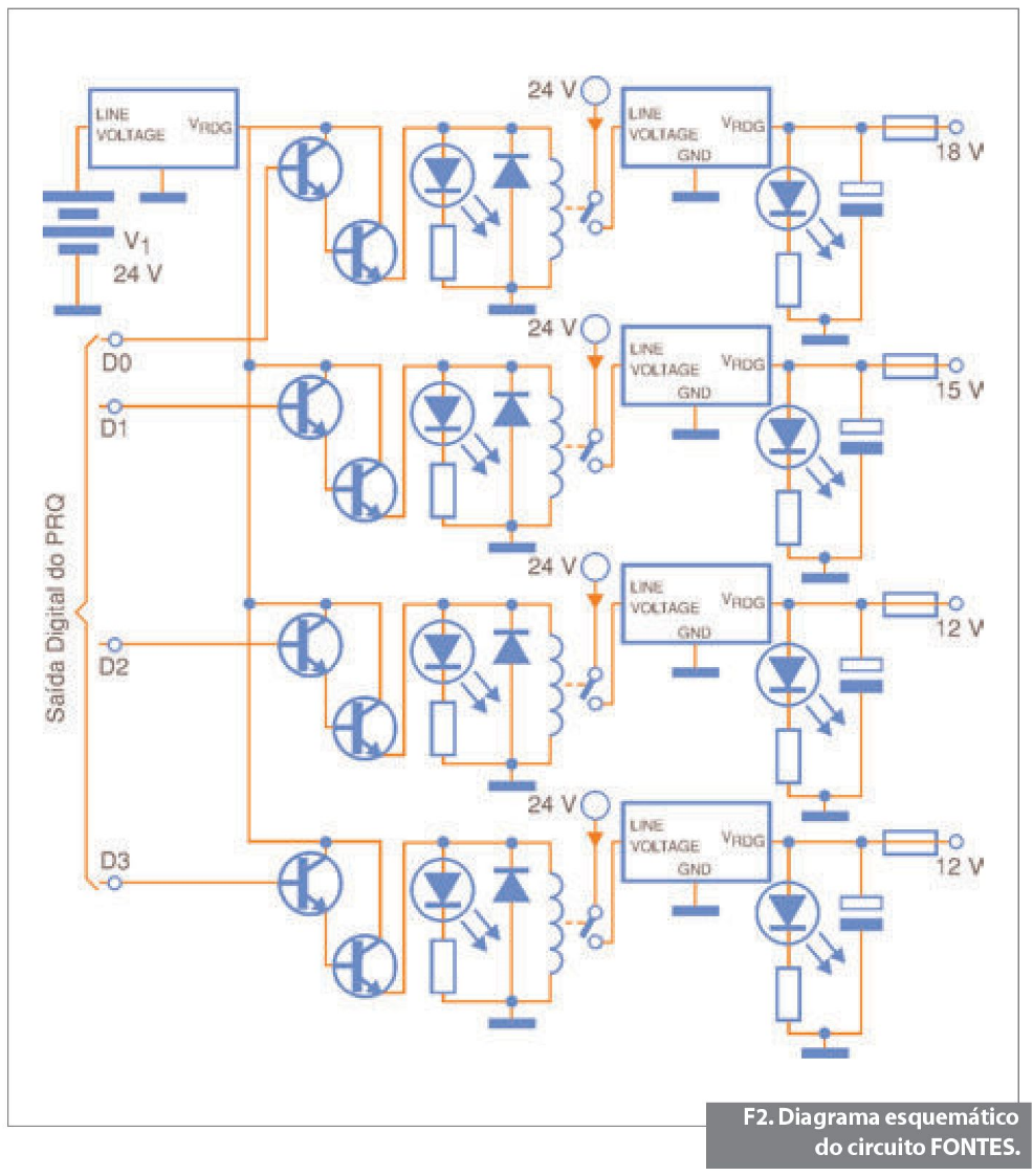
Circuito FONTES
O circuito FONTES foi confeccionado em placa de circuito impresso. Na montagem utilizamos reguladores de tensão da família 78XX. Usamos os seguintes reguladores: 7818, 7815, 7812, 7805 (18, 15, 12 e 5 volts, respectivamente). Em cada saída de tensão regulada foi instalado um porta fusível com fusível de 130 mA, que tem a finalidade de proteger a amostra. Os leds vermelhos sinalizam que a etapa amplificadora de corrente e o DAQ estão funcionando corretamente. Já os leds azuis indicam a liberação de tensão regulada na saída (sendo então aplicada no circuito de medida). O propósito da montagem desse circuito foi a de obter valores diferentes e confiáveis de tensão.
Utilizamos duas pequenas baterias de 12 volts ligadas em série para gerar uma tensão confiável de 24 volts DC para o circuito FONTES. A tensão de 24 V é comum a todas as entradas dos reguladores de tensão, passando antes pelos contatos dos reles conforme ilustra o diagrama mostrado na figura 2.
Veja, na figura 3, o diagrama geral do sistema de medidas.

Software de medida
A seleção das tensões na placa FONTES é controlada através de quatro das oito saídas digitais do DAQ USB 6009, com ajuda de um software desenvolvido em labview. O sistema funcionou de acordo com o esperado.
Na figura 4, vista do painel frontal do programa de medida.
O programa de medida desenvolvido obedece à seguinte rotina: no painel frontal são selecionados os valores da tensão de alimentação (18, 15, 12 ou 5 volts) bem como o valor do resistor de precisão (que pode ser mudado para manter a corrente na amostra em níveis aceitáveis). Em seguida, o sistema funciona de forma automática.
Cada rotina foi criada dentro de um Frame (flat sequence structure) e uma rotina de segurança roda em paralelo e desliga o sistema a qualquer momento quando solicitado. O primeiro Frame fica responsável por zerar todas as variáveis locais. O segundo verifica qual saída digital do DAQ foi selecionada e envia cinco volts para uma etapa amplificadora de corrente. Nessa etapa dois transistores (BC548 e BD139) atracam um relé que libera uma alimentação de 24 volts para o terminal (1) do correspondente regulador de tensão. No terminal (3) aparece a tensão regulada. Os terminais do regulador de tensão e suas respectivas funções são apresentados na figura 5.

O próximo Frame se encarrega de fazer o DAQ adquirir as leituras de tensão. Em seguida, o programa realiza os cálculos da média e o desvio padrão das quedas de tensão sobre os resistores e escreve um arquivo. Os parâmetros selecionados no DAQ para a aquisição das medidas são: 1000 amostras para leitura a uma taxa de amostragem de 1000 hertz. Para o modo de aquisição foram escolhidas amostras contínuas e a configuração dos terminais no modo diferencial. A figura 6 mostra a página de configuração da VI DAQ ASSISTANT.
Adiante é feita a leitura do arquivo com as quedas de tensões e realizadas as operações matemáticas para calcular a corrente e resistência elétrica, cujo resultado é salvo em arquivo e apresentado no painel frontal onde um gráfico na forma de histograma da medida é gerado. E por fim, o penúltimo frame desliga a fonte selecionada e o último o programa.
Medida da Temperatura
Paralelamente ao código principal foi implementada uma rotina dentro de uma estrutura de repetição, que controla um dos canais do DAQ que recebe sinais de um LM35 (sensor de temperatura). O sensor foi acoplado em uma das entradas analógicas do DAQ através de um circuito condicionador de sinais, que basicamente é constituído por dois amplificadores operacionais num único encapsulamento. Foi usado para construir esse circuito um CI RC4558. Um amplificador foi configurado para trabalhar como seguidor de tensão e o outro para proporcionar um ganho de tensão.
Resultados Preliminares
O tempo gasto no processo de medida depende dos parâmetros selecionados no DAQ tais como: número de amostras para leitura e taxa de amostragem. Realizamos uma minuciosa análise para a escolha da melhor forma de medida da tensão do DAQ, para a nossa aplicação. O modo que apresentou um resultado ligeiramente melhor foi com as opções: aquisition mode = continuous samples, samples to read = 1K e rate=1K. Com esses parâmetros selecionados no DAQ, o programa apresenta 1000 valores para a resistência da amostra e com isso é calculada a média desses valores, bem como o desvio padrão.
As análises estatísticas de medidas dos testes realizados com este sistema apresentaram uma dispersão da ordem de 0,2%, o que representa um excelente resultado, habilitando nosso dispositivo de baixo custo como uma excelente opção para medidas de resistência elétrica com uma boa precisão.
Para melhorar ainda mais a precisão de nossas medidas pretendemos em breve montar um circuito que irá aumentar a impedância das entradas analógicas do dispositivo DAQ e, com isso, a possibilidade de realizar medidas de alta resistividade.
Produtos da National Instruments utilizados:
• DAQ USB 6009
• Labview Student Edition 8.6.1
Sobre os autores
Edson Ferreira Chagas é professor Adjunto do Instituto de Física da Universidade Federal de Mato Grosso.
Cássio Araújo do Nascimento é professor Efetivo do Estado de Mato Grosso e colaborador da Televisão Centro América.



















