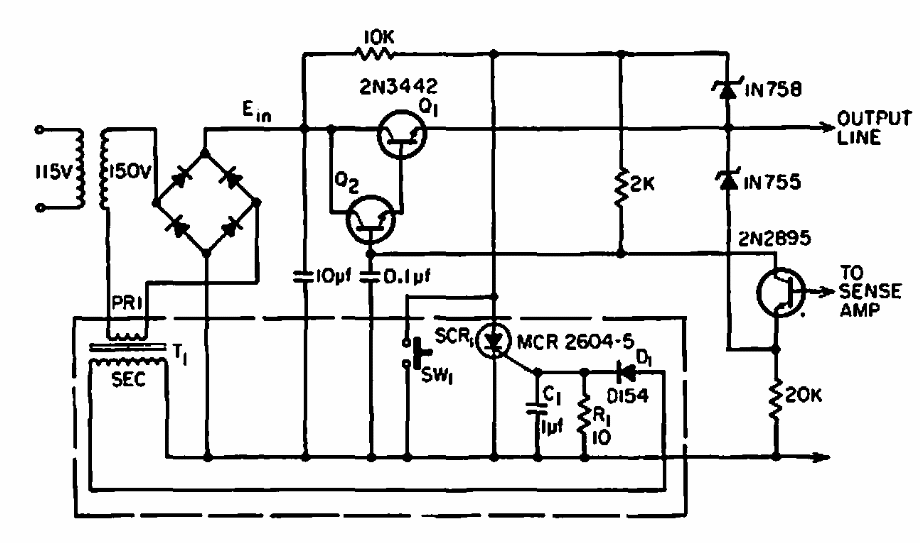
Este circuito amostra a corrente numa carga e em caso de valor excessivo ele aciona um sistema de proteção. O circuito é de uma EEE de 1966. Os transistores são da época, admitindo equivalentes atuais, assim como o SCR.
Este circuito amostra a corrente numa carga e em caso de valor excessivo ele aciona um sistema de proteção. O circuito é de uma EEE de 1966. Os transistores são da época, admitindo equivalentes atuais, assim como o SCR.