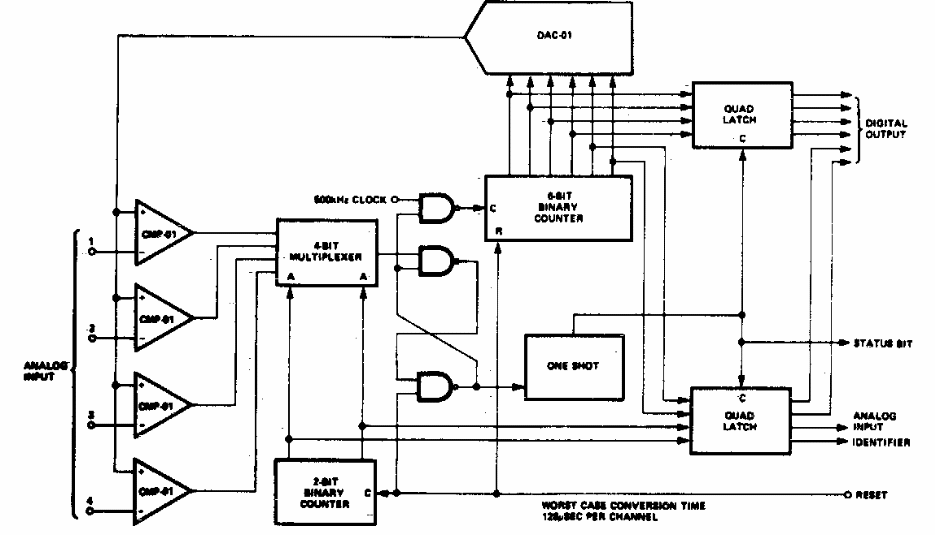
Este conversor de 8 canais foi encontrado numa documentação americana dos anos 70. Os circuitos integrados usados não são muito comuns atualmente.

 


| Clique na imagem para ampliar |

 

 

NO YOUTUBE


NOSSO PODCAST