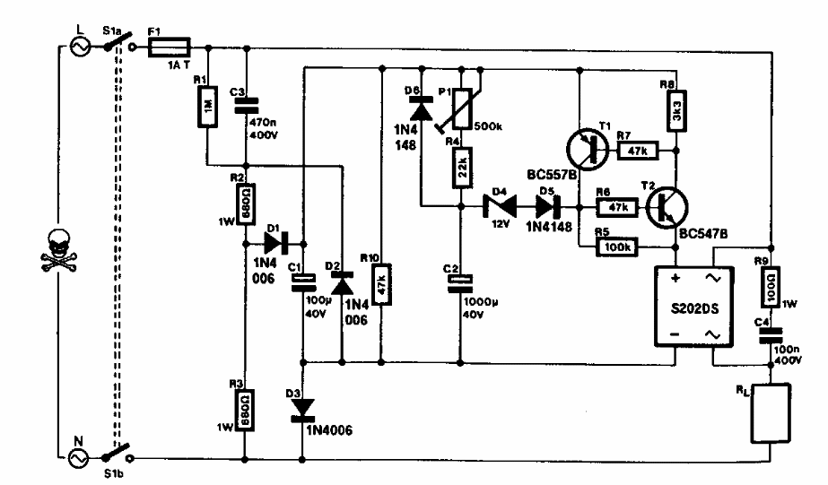
Encontrado numa Elektor dos anos 90, este circuito pode ser alimentado diretamente pela rede de energia. O circuito usa uma ponte retificadora que pode ser substituída por 4 diodos comuns.
Encontrado numa Elektor dos anos 90, este circuito pode ser alimentado diretamente pela rede de energia. O circuito usa uma ponte retificadora que pode ser substituída por 4 diodos comuns.