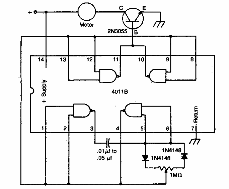
Este simples controle PWM foi encontrado em documentação americana. Podemos usar qualquer transistor de potência de acordo com o motor controlado. Pode ser interessante ligar um resistor de 220 ohms a 1k em série com a base do transistor.
Este simples controle PWM foi encontrado em documentação americana. Podemos usar qualquer transistor de potência de acordo com o motor controlado. Pode ser interessante ligar um resistor de 220 ohms a 1k em série com a base do transistor.