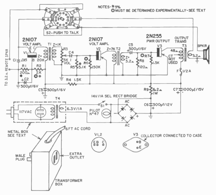
Hoje podemos chamar este circuito de babá eletrônica. Trata-se de um amplificador para microfone encontrado numa publicação de Hugo Gernsback de 1960.

 


| Clique na imagem para ampliar |

 

 

 

NO YOUTUBE


NOSSO PODCAST