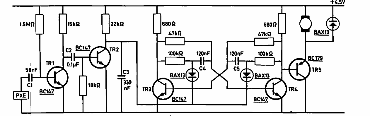
Este circuito de uma documentação da Philips de 1969 possibilita o controle de um motor através do som de um assobio captado por um transdutor cerâmico. Os transistores admitem os equivalentes modernos da série BC que são bastante conhecidos. TR5 depende do motor.
















