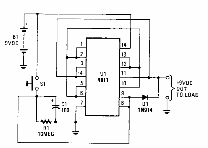
Encontrado numa Popular Electronics dos anos 90, este circuito consiste num timer que desliga a alimentação de um circuito depois de tempo determinado por C1, economizando a bateria.
Encontrado numa Popular Electronics dos anos 90, este circuito consiste num timer que desliga a alimentação de um circuito depois de tempo determinado por C1, economizando a bateria.