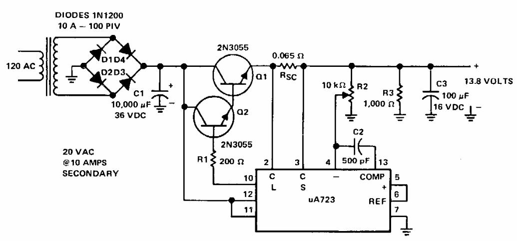
Esta fonte para 13,6 V com 8 A de saída foi sugerida pela Texas Instruments em documentação dos anos 90. Os transistores de potência devem ser dotados de bons dissipadores de calor.

 


| Clique na imagem para ampliar |

 

 

 

NO YOUTUBE


NOSSO PODCAST