Fonte de 5 V de alta corrente CIR15734S CB8705E (CIR18698)
Detalhes
Escrito por: Newton C. Braga
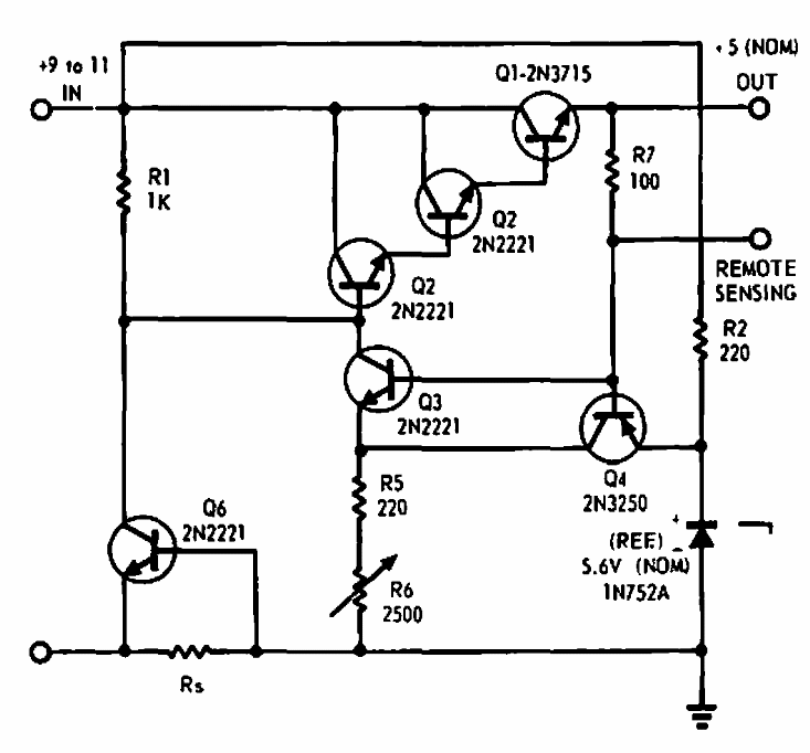
Encontrado numa EDN de 1969, este circuito de alta corrente, não indicada na documentação, usa transistores da época. A tensão de entrada pode ficar entre 9 e 11 V.