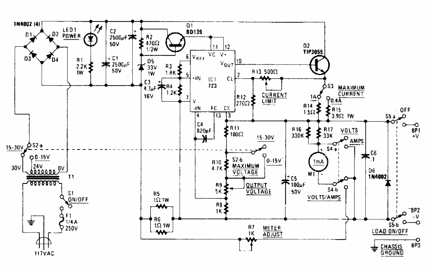
Esta sofisticada fonte para bancada foi encontrada numa Radio Electronics dos anos 90. A corrente máxima é de 15 A e a tensão pode ir a 37 ou 42 V de saída.

 


| Clique na imagem para ampliar |

 

 

 

NO YOUTUBE


NOSSO PODCAST