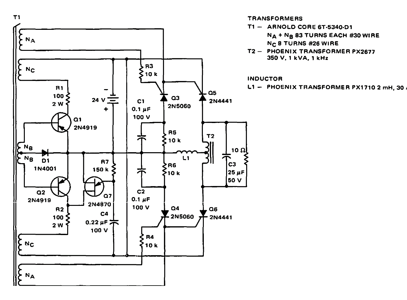
Inversor de 45 V x150 W CIR14530S CB7147E (CIR17494)
Detalhes
Escrito por: Newton C. Braga
Sugerido pela Motorola em documentação de 1968, este circuito tem uma eficiência de 70%. Os transistores de potência são tipos da época assim como os transformadores.