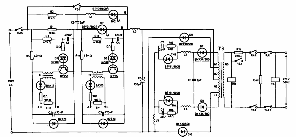
Sugerido por uma documentação da Philips de 1970, este circuito usa componentes da época, operando em 50 Hz. A corrente consumida é de 10 A e a tensão de entrada é de 12 V.

 


| Clique na imagem para ampliar |

 

 

 

NO YOUTUBE


NOSSO PODCAST