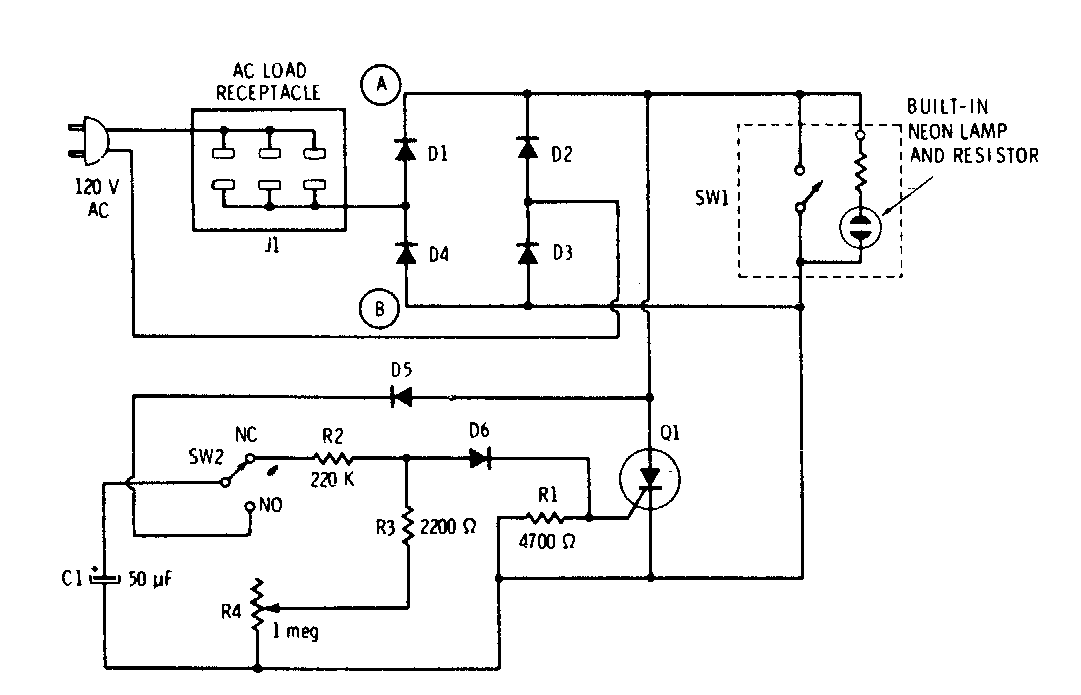
Este circuito para lâmpadas incandescentes foi encontrado numa documentação dos anos 70. O circuito usa um SCR de acordo com a potência das lâmpadas controlados. O retardo é de alguns segundos, dado pelo capacitor C1.
Este circuito para lâmpadas incandescentes foi encontrado numa documentação dos anos 70. O circuito usa um SCR de acordo com a potência das lâmpadas controlados. O retardo é de alguns segundos, dado pelo capacitor C1.