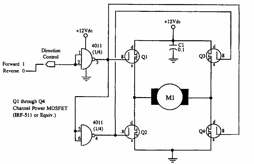
Este circuito, que aparece em outros pontos desta seção, foi obtido em documentação da McGRAW dos anos 90. O circuito admite qualquer MOSFET de acordo com a corrente do motor.

 


| Clique na imagem para ampliar |

 

 

NO YOUTUBE


NOSSO PODCAST