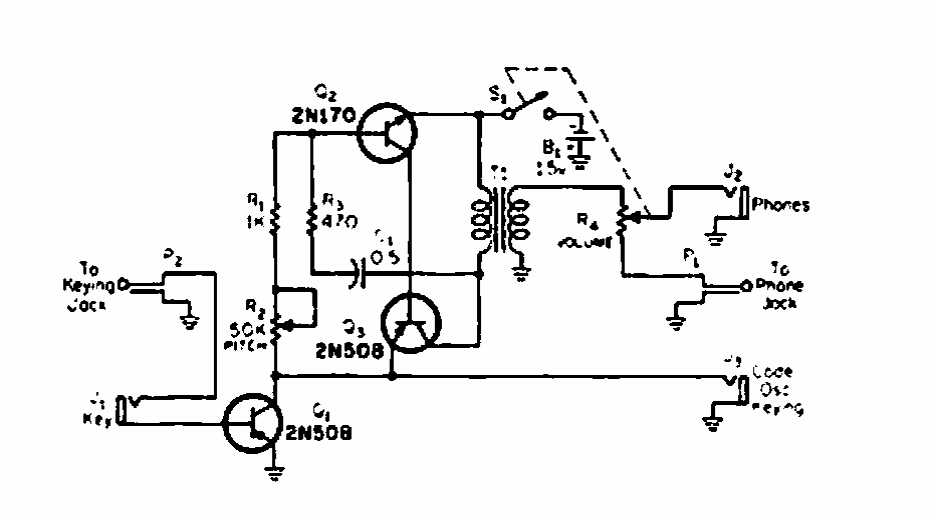
Este circuito para monitorar transmissões de telegrafia foi encontrado numa revista CQ de 1975. Os transistores podem ser equivalentes modernos.